Predaj domu 4+1 • 122 m² bez realitkyScheiblingkirchen-Thernberg Niederösterreich 2832
Scheiblingkirchen-Thernberg Niederösterreich 2832MHD 2 minúty pešo • ParkovanieTento takmer nový rodinný dom (postavený v roku 2022) sa nachádza v pokojnej, prírode priateľskej lokalite v okrese Neunkirchen a zaujme premysleným rozložením miestností a veľmi dobrými energetickými ukazovateľmi.
Dom bol priebežne udržiavaný a ponúka svetlú, priateľskú obytnú atmosféru. Nehnuteľnosť je okamžite k dispozícii.
Priestranná, otvorená obývacia a jedálenská časť s modernou, jednoduchou zabudovanou kuchyňou a na mieru vyrobeným ostrovčekom tvorí srdce domu.
Celkom sú k dispozícii tri spálne, dve kompletne vybavené kúpeľne, ako aj praktické pomocné miestnosti.
Ako nízkoenergetický dom (HWB trieda B) so vzduch-voda tepelným čerpadlom ponúka táto nehnuteľnosť vysoký komfort bývania pri nízkych prevádzkových nákladoch.
Pokojná obytná lokalita na okraji lesa s výhľadom na zeleň. Les a polia sa nachádzajú v bezprostrednej blízkosti – príroda priamo pred dverami.
Rodinne prívetivé prostredie s dobrou infraštruktúrou a dostupnosťou
(autostrada A2, autobus, vlaková stanica).
Viedeň je dostupná približne do 1 hodiny.
Energia & technika
• Nízkoenergetický dom – úžitková tepelná potreba (HWB) trieda B
• Tepelné čerpadlo vzduch-voda
• Podlahové kúrenie
• Veľmi dobrá celková energetická efektívnosť (PEB A++, CO₂ A++)
• Príprava pre krb je zabezpečená
Vybavenie
• Otvorená obývacia a jedálenská časť s modernou zabudovanou kuchyňou a kuchynským ostrovčekom
• 3 spálne
• 2 kúpeľne (s dušou aj vaňou)
• Vonkajšie žalúzie
• Sieťky proti hmyzu
• Alarm
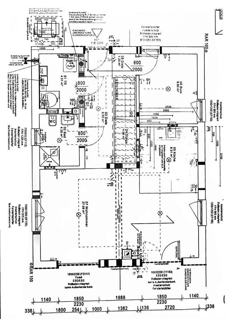
Prízemie
• Bočný vstup s predsálou a otvoreným schodiskom z dreva
• Obývacia a jedálenská časť cca 27 m²
• Veľká kuchynská zákutia s na mieru vyrobeným kuchynským ostrovčekom
• Úložný priestor (náhrada pivnice)
• Technická miestnosť s prípojkou pre práčku
• Hosťovská kúpeľňa s vaňou, sprchou a toaletou
• Prístup na terasu a do záhrady
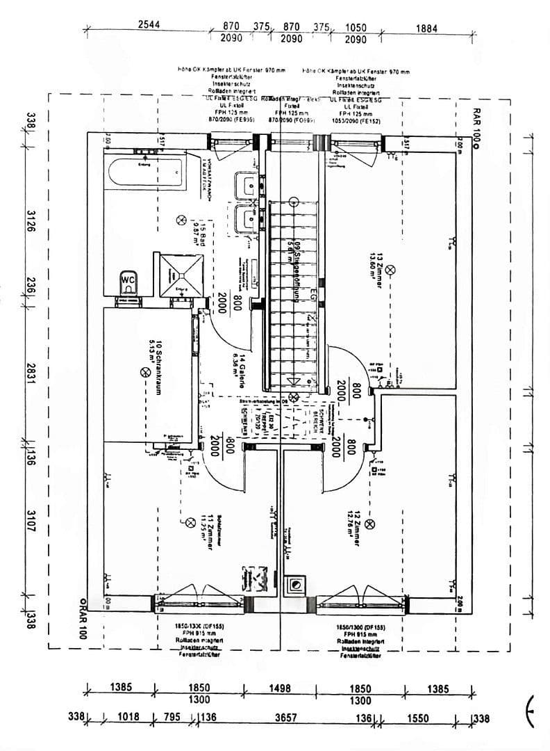
Ihľadie
• Svetlý predsál
• Spálňa s priestorom na vstupnú skriňu
• Dve ďalšie izby (detská izba / kancelária)
• Veľká kúpeľňa s vaňou, sprchou, dvojitým umývadlom a toaletou
Poznámka:
Predaj prebieha súkromne a bez provízií.
Dopyty od realitných maklérov nebudú zohľadnené.
Parametre nehnuteľnosti
| Vek | Nad 50 rokov |
|---|---|
| Dispozícia | 4+1 |
| PENB | B - Veľmi úsporné |
| Plocha pozemku | 1 153 m² |
| Cena za jednotku | 3 254 € / m2 |
| Stav | Veľmi dobrý |
|---|---|
| Číslo inzerátu | 992586 |
| Úžitková plocha | 122 m² |
| Celkové poschodia | 2 |
Čo táto nehnuteľnosť ponúka?
| Parkovanie | |
| Terasa |
| MHD 2 minúty pešo |
V okolí nehnuteľnosti nájdete
Stále hľadáte to pravé?
Nastavte si strážneho psa. Ponuky vybrané na mieru dostanete súhrnne 1× denne e-mailom. S Premium profilom máte po ruke rovno 5 strážcov a keď sa niečo objaví, informujú vás obratom.














